Western-electric manuals

Browse manuals in directory w/western-electric/western-electric-1-99/western-electric-57-a/

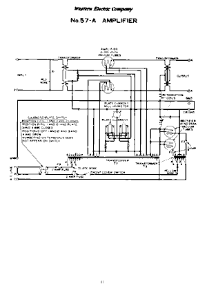
western electric 57 a schematic western electric 57 a schematic